
![]() |
![]() |
Здравствуйте, Гость ( Авторизация | Регистрация )
![]() |
![]() |
![]() ![]() ![]() |
![]() |
![]() |
| Мотоциклист |
Mar 17 2023, 21:23
Создана
#1461
|
|
Профи ![]() ![]() ![]() ![]() ![]() ![]() Группа: VIP Сообщений: 22,058 Зарегистрирован: 19-October 09 Из: град Собянск Пользователь №: 12,668 ![]() Пол: мужской Репутация: 896 кг |
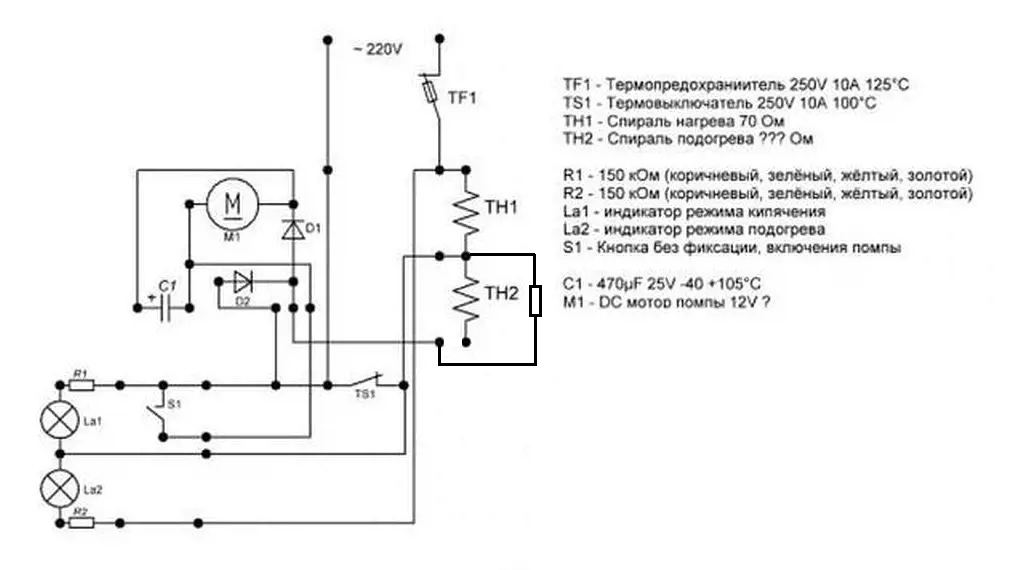
Или или,не могу понять.При каких делах схема? Дело обмотки подогрева - подогрев и побочка - гасить напругу 220 для получения питания 12 вольт моторчику помпы.Моторчик в оригинале работает лишь при нажатии кнопки.Исключаем питание мотора от обмотки и ставим ему отдельную цепь питания - гасящий резистор.Что не так?В нормальных термопотах все так же сделано,как в дешевых,только питание мотора сделано от отдельного трансформатора.А у меня там места нет,хотя плата от дорогого термопота есть.
-------------------- У кошки 4 ноги - вход,выход,земля и питание
|
![]() |
![]() |
![]() |
![]() |
| Ohotnik_mur |
Mar 18 2023, 00:41
Создана
#1462
|
|
Старожил ![]() ![]() ![]() ![]() ![]() Группа: Посетители Сообщений: 864 Зарегистрирован: 10-June 14 Из: МО Железнодорожный Пользователь №: 70,132 Металлоискатель: X-Terra 705 Пол: мужской Репутация: 93 кг |
QUOTE(Мотоциклист @ Mar 17 2023, 21:23) Или или,не могу понять.При каких делах схема? Дело обмотки подогрева - подогрев и побочка - гасить напругу 220 для получения питания 12 вольт моторчику помпы.Моторчик в оригинале работает лишь при нажатии кнопки.Исключаем питание мотора от обмотки и ставим ему отдельную цепь питания - гасящий резистор.Что не так?В нормальных термопотах все так же сделано,как в дешевых,только питание мотора сделано от отдельного трансформатора.А у меня там места нет,хотя плата от дорогого термопота есть. При каких делах схема? Схему ты показал: QUOTE(Мотоциклист @ Mar 16 2023, 00:14) А обмотку подогрева ты исключаешь из схемы? Вот: QUOTE(Мотоциклист @ Mar 16 2023, 22:20) хочу воткнуть зеленый остеклованный резистор СССРовский на 750 ом ватт на 15 для питания мотора.Именно такое сопротивление у спирали подогрева QUOTE(Мотоциклист @ Mar 17 2023, 18:42) Моторчик включен через спираль поддержания температуры.Изымаем его из этой цепи.Ставим последовательно резистор - моторчик-кнопка подачи воды Но подогрева ты лишаешься: QUOTE(Мотоциклист @ Mar 17 2023, 18:42) Не QUOTE(Ohotnik_mur @ Mar 17 2023, 21:01) А ТН2 куда тогда подключишь? Чтобы подогрева не лишиться. По схеме - нижний вывод ТН2. Вот при каких делах приведённая тобой схема. Через резистор можно подключить моторчик. И будет работать. Но если ты подключишь вместо спирали подогрева, то TS1 всё равно будет блокировать работу моторчика пока не разомкнёт свои контакты от температуры. А спираль подогрева, вместо которой будет теперь резистор стоять, будет не подключена на период подогрева когда TS1 будет разомкнут от температуры. -------------------- Мои МД и пин: X-Terra 705, Garrett ATX, Сфинкс 02
|
![]() |
![]() |
![]() |
![]() |
| Ohotnik_mur |
Mar 18 2023, 01:06
Создана
#1463
|
|
Старожил ![]() ![]() ![]() ![]() ![]() Группа: Посетители Сообщений: 864 Зарегистрирован: 10-June 14 Из: МО Железнодорожный Пользователь №: 70,132 Металлоискатель: X-Terra 705 Пол: мужской Репутация: 93 кг |
-------------------- Мои МД и пин: X-Terra 705, Garrett ATX, Сфинкс 02
|
![]() |
![]() |
![]() |
![]() |
| Мотоциклист |
Mar 18 2023, 03:28
Создана
#1464
|
|
Профи ![]() ![]() ![]() ![]() ![]() ![]() Группа: VIP Сообщений: 22,058 Зарегистрирован: 19-October 09 Из: град Собянск Пользователь №: 12,668 ![]() Пол: мужской Репутация: 896 кг |
Не так.
Вот,чтобы не отвлекало, я стер ненужные лампочки и прочую фигню лишнюю,не имеющую отношения к алгоритму работы нагрева и поддержания температуры..В итоге - моторчик питается независимо от ТЭНов. ![]() Чертить нормально лень и не в чем)) -------------------- У кошки 4 ноги - вход,выход,земля и питание
|
![]() |
![]() |
![]() |
![]() |
| Бесеркерк |
Mar 18 2023, 06:17
Создана
#1465
|
|
Профи ![]() ![]() ![]() ![]() ![]() ![]() Группа: VIP Сообщений: 13,857 Зарегистрирован: 14-January 11 Пользователь №: 25,068 Пол: мужской Репутация: 380 кг |
QUOTE(Мотоциклист @ Mar 16 2023, 00:14) Стою на асфальте я В лыжи обутый То ли лыжи не едут То ли я е.......й Короче,термопот перестал подавать воду.Помпа не помпа.Разобрал,подал на моторчик 12 вольт - идеально качает.Померил обмотки.Нагревательная в норме,поддержание температуры в обрыве.А именно через нее питается моторчик.Разобрал неразборный ( не для советского человека) ТЭН.Восстановил контакт - все работает.Но тут очевидное-невероятное началось.Наливаю кружку воды,отпускаю кнопку.Хочу налить вторую - мотор молчит.Проходит 5 минут - опять можно налить 1 кружку. Никакой автоматики там нет.Что происходит? Схема : ![]() Если диоды In4001, то лучше иногда поменять не глядя. |
![]() |
![]() |
![]() |
![]() |
| Мотоциклист |
Mar 18 2023, 10:58
Создана
#1466
|
|
Профи ![]() ![]() ![]() ![]() ![]() ![]() Группа: VIP Сообщений: 22,058 Зарегистрирован: 19-October 09 Из: град Собянск Пользователь №: 12,668 ![]() Пол: мужской Репутация: 896 кг |
Честно - не смотрел какие.4001 или 4007 - корпус одинаковый,просто тестером проверил ,что целые.
-------------------- У кошки 4 ноги - вход,выход,земля и питание
|
![]() |
![]() |
![]() |
![]() |
| Бесеркерк |
Mar 18 2023, 12:09
Создана
#1467
|
|
Профи ![]() ![]() ![]() ![]() ![]() ![]() Группа: VIP Сообщений: 13,857 Зарегистрирован: 14-January 11 Пользователь №: 25,068 Пол: мужской Репутация: 380 кг |
QUOTE(Мотоциклист @ Mar 18 2023, 10:58) Честно - не смотрел какие.4001 или 4007 - корпус одинаковый,просто тестером проверил ,что целые. Что никогда не встречали диоды которые тестером звонятся нормально,а в цепи не работают? |
![]() |
![]() |
![]() |
![]() |
| Мотоциклист |
Mar 18 2023, 12:39
Создана
#1468
|
|
Профи ![]() ![]() ![]() ![]() ![]() ![]() Группа: VIP Сообщений: 22,058 Зарегистрирован: 19-October 09 Из: град Собянск Пользователь №: 12,668 ![]() Пол: мужской Репутация: 896 кг |
Полно))
Но ту тсидел ночью после корпоратива, -------------------- У кошки 4 ноги - вход,выход,земля и питание
|
![]() |
![]() |
![]() |
![]() |
| Ohotnik_mur |
Mar 18 2023, 14:38
Создана
#1469
|
|
Старожил ![]() ![]() ![]() ![]() ![]() Группа: Посетители Сообщений: 864 Зарегистрирован: 10-June 14 Из: МО Железнодорожный Пользователь №: 70,132 Металлоискатель: X-Terra 705 Пол: мужской Репутация: 93 кг |
QUOTE(Мотоциклист @ Mar 18 2023, 03:28) Не так. Вот,чтобы не отвлекало, я стер ненужные лампочки и прочую фигню лишнюю,не имеющую отношения к алгоритму работы нагрева и поддержания температуры..В итоге - моторчик питается независимо от ТЭНов. ![]() Чертить нормально лень и не в чем)) Теперь понятно, что ты хочешь сделать. Ну да, так моторчик будет включаться всегда. Даже когда вода холодная, независимо от срабатывания TS1. -------------------- Мои МД и пин: X-Terra 705, Garrett ATX, Сфинкс 02
|
![]() |
![]() |
![]() |
![]() |
| Soltek |
Mar 18 2023, 22:13
Создана
#1470
|
|
Профи ![]() ![]() ![]() ![]() ![]() ![]() Группа: VIP Сообщений: 11,880 Зарегистрирован: 24-October 09 Пользователь №: 12,740 ![]() Пол: мужской Репутация: 1027 кг |
QUOTE(Мотоциклист @ Mar 18 2023, 12:39) Полно)) Но ту тсидел ночью после корпоратива, Я сразу догадался. ![]() https://www.youtube.com/watch?v=46IXlSkjLZo -------------------- Копая там, где ты копал, вопрос простой, -а ты там клал?
|
![]() |
![]() |
![]() |
![]() |
| Мотоциклист |
Mar 18 2023, 23:48
Создана
#1471
|
|
Профи ![]() ![]() ![]() ![]() ![]() ![]() Группа: VIP Сообщений: 22,058 Зарегистрирован: 19-October 09 Из: град Собянск Пользователь №: 12,668 ![]() Пол: мужской Репутация: 896 кг |
У меня такой паяльник до сих пор жив)
-------------------- У кошки 4 ноги - вход,выход,земля и питание
|
![]() |
![]() |
![]() |
![]() |
| Rumke |
Mar 25 2023, 18:09
Создана
#1472
|
|
Профи ![]() ![]() ![]() ![]() ![]() ![]() Группа: Посетители Сообщений: 3,197 Зарегистрирован: 4-November 10 Из: Северо Запад Пользователь №: 22,844 Пол: мужской Репутация: 368 кг |
|
![]() |
![]() |
![]() |
![]() |
| Мотоциклист |
Mar 25 2023, 23:20
Создана
#1473
|
|
Профи ![]() ![]() ![]() ![]() ![]() ![]() Группа: VIP Сообщений: 22,058 Зарегистрирован: 19-October 09 Из: град Собянск Пользователь №: 12,668 ![]() Пол: мужской Репутация: 896 кг |
Специфическая штука.
Радиолюбительство (настоящее) - с лампами,антенами,КСВ и пр... почти загнулось. Сейчас купил у китайцев модулей полкармана и горсть впридачу,соединил - и вот тебе хошь машина времени,хошь гиперболоид инженера Гарина -------------------- У кошки 4 ноги - вход,выход,земля и питание
|
![]() |
![]() |
![]() |
![]() |
| Soltek |
Mar 25 2023, 23:38
Создана
#1474
|
|
Профи ![]() ![]() ![]() ![]() ![]() ![]() Группа: VIP Сообщений: 11,880 Зарегистрирован: 24-October 09 Пользователь №: 12,740 ![]() Пол: мужской Репутация: 1027 кг |
QUOTE(Мотоциклист @ Mar 25 2023, 23:20) Специфическая штука. Радиолюбительство (настоящее) - с лампами,антенами,КСВ и пр... почти загнулось. Сейчас купил у китайцев модулей полкармана и горсть впридачу,соединил - и вот тебе хошь машина времени,хошь гиперболоид инженера Гарина Это точно. Усмехнулся сквозь горчинку воспоминаний. Вроде и хорошо что китайцы завалили этими простыми и не простыми схемами\платами рынок электроники. Но пропала изюминка действа. Нету адреналина создания электронного девайса. Раньше это надо найти, это купить, это достать. Мысли по другому работали. Сейчас мысль только в одном направлении работает - зайди на Али - выбери товар - заплати - дождись посылки - подсоедини питания - возьми с полки булочку. -------------------- Копая там, где ты копал, вопрос простой, -а ты там клал?
|
![]() |
![]() |
![]() |
![]() |
| Rumke |
Mar 26 2023, 08:54
Создана
#1475
|
|
Профи ![]() ![]() ![]() ![]() ![]() ![]() Группа: Посетители Сообщений: 3,197 Зарегистрирован: 4-November 10 Из: Северо Запад Пользователь №: 22,844 Пол: мужской Репутация: 368 кг |
Именно так и есть. Исчезло то колдунство - когда не кальяном, а паяльником дымили.
|
![]() |
![]() |
![]() |
![]() |
| Soltek |
Mar 29 2023, 21:00
Создана
#1476
|
|
Профи ![]() ![]() ![]() ![]() ![]() ![]() Группа: VIP Сообщений: 11,880 Зарегистрирован: 24-October 09 Пользователь №: 12,740 ![]() Пол: мужской Репутация: 1027 кг |
QUOTE(Rumke @ Mar 26 2023, 08:54) Именно так и есть. Исчезло то колдунство - когда не кальяном, а паяльником дымили. Золотые слова. Хотел плюсом залепить, да сроки ещё от прежнего не дают сделать. Помню как паял аспирином (где то вычитал) и даже сейчас помню столб дыма и этот приторно кисловатый резкий запах от его горения. Сообщение отредактировано Soltek: Mar 29 2023, 21:14 -------------------- Копая там, где ты копал, вопрос простой, -а ты там клал?
|
![]() |
![]() |
![]() |
![]() |
| Soltek |
Mar 29 2023, 21:07
Создана
#1477
|
|
Профи ![]() ![]() ![]() ![]() ![]() ![]() Группа: VIP Сообщений: 11,880 Зарегистрирован: 24-October 09 Пользователь №: 12,740 ![]() Пол: мужской Репутация: 1027 кг |
Вопрос в студию. Имею некий планшет, который решил жить своей жизнью. А именно - проблема с зарядкой. Когда подключаешь зарядное, визуализации процесса нет. Ну не появляется молния на символе батареи в трее. В свойствах батареи при этом надпись - "Разряжается". Хотя по факту она заряжается и потребление зарядного тока есть.
Решил поменять прошивку. Поменял. Всё осталось по прежнему. Где зарыта собака? И да - батарея конечно старая. Долго заряжается, часов наверно 12. -------------------- Копая там, где ты копал, вопрос простой, -а ты там клал?
|
![]() |
![]() |
![]() |
![]() |
| Carcass |
Mar 29 2023, 21:30
Создана
#1478
|
|
Бывалый ![]() ![]() ![]() Группа: Посетители Сообщений: 156 Зарегистрирован: 6-May 09 Из: Jurmala, Lettland Пользователь №: 9,649 ![]() Металлоискатель: Whites Spectra V3i Интересы: diving, fish-shrimp farming Пол: мужской Репутация: 4 кг |
QUOTE(Soltek @ Mar 29 2023, 22:07) Решил поменять прошивку. Поменял. Всё осталось по прежнему. Где зарыта собака? И да - батарея конечно старая. Долго заряжается, часов наверно 12. В батарее проблема. Какой ток идёт на батарейку? Такие симтомы у меня в ноутах время от времени встречаются. (ремонтирую их) -------------------- - И Мороз Красный нос нам подарки принес:
Фунт изюму да семь папирос. - |
![]() |
![]() |
![]() |
![]() |
| Soltek |
Mar 29 2023, 21:35
Создана
#1479
|
|
Профи ![]() ![]() ![]() ![]() ![]() ![]() Группа: VIP Сообщений: 11,880 Зарегистрирован: 24-October 09 Пользователь №: 12,740 ![]() Пол: мужской Репутация: 1027 кг |
-------------------- Копая там, где ты копал, вопрос простой, -а ты там клал?
|
![]() |
![]() |
![]() |
![]() |
| Мотоциклист |
Mar 30 2023, 00:05
Создана
#1480
|
|
Профи ![]() ![]() ![]() ![]() ![]() ![]() Группа: VIP Сообщений: 22,058 Зарегистрирован: 19-October 09 Из: град Собянск Пользователь №: 12,668 ![]() Пол: мужской Репутация: 896 кг |
Если нечем проверить схему зарядки - я обычно делаю элементарно : беру заведомо рабочую батарейку(любую) и припаиваю вместо родной,потом смотрю как она заряжается и каким током.Обычно после этого сразу ясно, пора штатную в утиль или нет.
-------------------- У кошки 4 ноги - вход,выход,земля и питание
|
![]() |
![]() |
![]() ![]() ![]() |
| Упрощенная Версия · Рекламодателям | Сейчас: 28th February 2026 - 17:34 | |
![]() |